德國(guo)SAMSON薩姆森閥(fa)門定(ding)位器3730-0

產品介紹
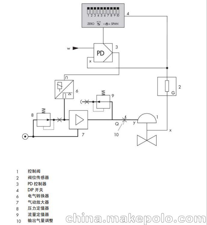
3730-0 型電氣閥門定位器作為氣動控制 閥的重要附屬裝置,裝配到氣動控制閥并 用于按輸入控制信號將閥位準確定位。由 控制系統或控制器來的直流輸入控制信 號作為給定值 w, 閥位作為被調參數和反 饋量 x,閥門定位器將兩者進行比較,進而 按一定規律輸出信號 y 給氣動執行器調節 閥位。 要求的供氣壓力在 1.4 到 6 巴之間。作為 參考變量的電流輸入信號應在 4 到 20mA。 定位器可以直接裝配在 3277 型執行器 上,或符合 IEC60534-6(NAMUR)標準 裝配到相應的執行器上。每種方式都有相 應的安裝件。 3730-0 型定位器主要由閥位傳感器(閥 位—電阻線性轉換)、模擬量電氣轉換器 和氣動放大器以及模擬控制器等部件組成。
德國SAMSON薩姆森閥門定位器特價
	產品選型
	
	
	 
注意事項
? 定位器*能由熟悉此類過程,經過專門培訓,并富有經驗的人員來 裝配、投運及操作。 根據本安裝與操作說明的解釋,所謂“經過專門培訓的人員”是指 這樣的人:他能夠識別分配給他的工作并認識到可能的危險,這一 切都基于他所受的**培訓,他的知識與經驗以及他對相關標準的 了解。
? 防爆型定位器只能由經過特殊培訓或受過特殊教育,或者經批準在 危險區域操作防爆設備的人員進行操作。參見* 7 部分檢修防爆型 定位器的維護。
? 任何由工藝介質、操作壓力、信號壓力或控制閥可動部件所引起的 傷害均應采取適當的措施加以避免。
? 若由于供氣壓力導致執行器中產生不許可的運動或力,必須通過合 適的供氣壓力減壓站進行限制。 定位器安裝后不能使排氣孔向上或堵塞。
	? 正確的運輸及合理的存儲總是必要的。
	
			資料下載
視頻介紹